Установка приточно-вытяжная SHUFT UniMAX-P 450 VWL-A
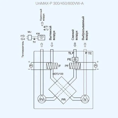
SHUFT UniMAX-P 450 VWL-A — это компактная приточно-вытяжная установка с алюминиевым пластинчатым рекуператором и электрическим предварительным нагревом, предназначенная для вентиляции помещений малой и средней площади: офисов, квартир, магазинов и административных объектов. Устройство обеспечивает очистку, нагрев и подачу свежего воздуха, одновременно удаляя загрязнённый воздух и влагу, с частичным сохранением тепла.
Корпус выполнен из оцинкованной стали, с теплоизоляцией из минеральной ваты толщиной 30 мм, обеспечивающей низкий уровень шума и устойчивость к внешним воздействиям. Пластинчатый рекуператор с КПД до 65% (фактически — 60%) оснащён защитой от обмерзания, что позволяет использовать установку в холодный период года.
Производительность — 450 м³/ч, мощность вентилятора — 1,4 кВт, ток — 6,09 А, мощность предварительного электронагревателя — 1,0 кВт, электропитание — 220 В / 1 ф / 50 Гц, количество фаз — 1, тип нагревателя — электрический (преднагреватель в комплекте, водяной — приобретается отдельно), тип монтажа — вертикальный, настенный или напольный, с обязательной дренажной трассой, выход воздуха — вертикальный, исполнение — левостороннее (патрубок наружного воздуха слева).
Устройство оснащено вентиляторами с назад загнутыми лопатками, асинхронными двигателями с внешним ротором и встроенной термозащитой, не требующими обслуживания. Фильтрация — EU5 на притоке и EU3 на вытяжке, обеспечивающая высокую степень очистки воздуха. Установка комплектуется системой автоматического управления и пультом UNI или PRO с кабелем 15/14 метров.
Вес — 68,0 кг, вес в упаковке — 74,8 кг ВШГ (высота × ширина × глубина): ориентировочно 800 × 700 × 600 мм
Для покупки товара в нашем интернет-магазине выберите понравившийся товар и добавьте его в корзину. Далее перейдите в Корзину и нажмите на «Оформить заказ» или «Быстрый заказ».
Когда оформляете быстрый заказ, напишите ФИО, телефон и e-mail. Вам перезвонит менеджер и уточнит условия заказа. По результатам разговора вам придет подтверждение оформления товара на почту или через СМС. Теперь останется только ждать доставки и радоваться новой покупке.
Оформление заказа в стандартном режиме выглядит следующим образом. Заполняете полностью форму по последовательным этапам: адрес, способ доставки, оплаты, данные о себе. Советуем в комментарии к заказу написать информацию, которая поможет курьеру вас найти. Нажмите кнопку «Оформить заказ».
